Page 27 - APPLIED PROCESS DESIGN FOR CHEMICAL AND PETROCHEMICAL PLANTS, Volume 1, 3rd Edition
P. 27
Process Planning, Scheduling and Flowsheet Design 13
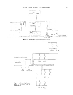
Figure 1-12. Standard type layout for service piping diagram.
02.lOI 01.101..
zccc- C.A-:. 1�00' G,,..'!i,
CCOl.ER COOl!!:it
02 C.Or 02.AOI
�A�OLIN[ 1..C ..... N OIL
COOl.(� C.00Lt.P
:i& ,01 03.90A
COOL1.....:\, COOLINC. W.A.TEIZ
Tow�� N',-,[ll: (1>?:(lJLAT!N(,
PUMP:>
U2. 411. r
STli..L PliOOUC'T Ot:
<OOLCQ Cr
Figure 1-13. Typical utility flow dia-
gram. By permission, Stearns-
Roger Mfg. Co.
02 41:, C 2 414
DCMC"'TH ee+ co .... c:-,1-1
�OOL[R c ooi.cr

