Page 22 - APPLIED PROCESS DESIGN FOR CHEMICAL AND PETROCHEMICAL PLANTS, Volume 1, 3rd Edition
P. 22
Tl
01-33
I
ME-200 227A-3"-Is
Pre condenser
J<,------,<----#·-------,__-1
25 1/4" �
� 225A- 6"-nr
2 37A ·6"- [ s
I I IQ I
_J L.. _J 218CA-8"-Ilz:
212CA-3"- :llI
9
212CA-3'� :lZI
8
-----
7
�
1
251A-3/4"
......______ FO.
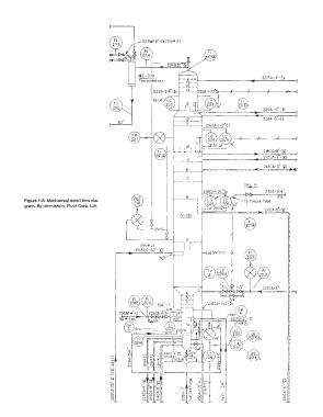
Figure 1-8. Mechanical detail flow dia- , To Torque Tube
gram. By permission, Fluor Corp. Ltd. 14'
211CA-6"-lZI
V-201 -,
0G
�
5
--, r--
IPH • 2) I I
208CA-30"-]I I I
I
I
I
I
I
l=f
@
, H
1
1
301·37 1 - - - - - - - �
Tl
:
, *" - �r
1 r - - - - ,, - ;1 c� 1
� I - 1206C-4' :r:r '®
,.,.,
UA
I
' DATUM tu -
--' ' > N NIN I (PH.1'2) '--:. -.'... 20!:_10 L
I I 01 [ 01 I
--'
c,: (]) � I�
� I
;;:: 0 _l_l_l '
N
""' I I
�
� = � .,,
�
�
LL -
·o H' a. => 6t t -� �
,.,.,
I pl J
co: C? <? I:� I - "' r<) "' '
0
u j 5 1 � I > c» "I� i I
.,,
00 (]) a; c """ u I
0 �'.'!I:'! I 0
=>
N N N N N u, > N

