Page 441 - APPLIED PROCESS DESIGN FOR CHEMICAL AND PETROCHEMICAL PLANTS, Volume 1, 3rd Edition
P. 441
Process Safety and Pressure-Relieving Devices 407
Seat
Pressure Pickup
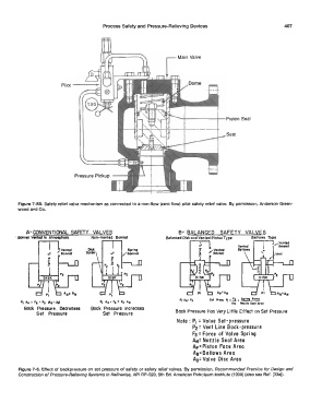
Figure 7-58. Safety relief valve mechanism as connected to a non-flow (zero flow) pilot safety relief valve. By permission, Anderson Green-
wood and Co.
A-CONVENTIONAL SAFETY VALVES B- BALANCED SAFETY VALVES
Bonnet Vented to Atmo1ph1r1 Balanced Disk and Vented Piston Type Bellows Type
.....-vented
Bonnet
/Vented ,vented
Bonnet Bonnet
Set .,..,.._ I\ , !!_ , Spring ,ore,
P1 A• • '• • Pa CAo • .Ail P1 AN• ,, + Pi AN AN No11l1 Seat Areo
Bock Pressure. Dea-eases Bock Pressure Increases
Set Pressure Set Pressure Bock Pressure Has Very Little Effect on Set Pressure
Note: P1 = Valve Set-pressure
P2 = Vent Line Bock-pressure
Fs = Force of Valve Spring
AN= Nozzle Seat Area
Ap= Piston Face Area
Ae= Bellows Area
Ao= Valve Oise Area
Figure 7-6. Effect of backpressure on set pressure of safety or safety relief valves. By permission, Recommended Practice for Design and
Construction of Pressure-Relieving Systems in Refineries, API RP-520, 5th Ed. American Petroleum Institute (1990) (also see Ref. [33al).

